Приготовление питьевой воды высшего качества
ПРИГОТОВЛЕНИЕ ПИТЬЕВОЙ ВОДЫ ВЫСШЕГО КАЧЕСТВА: АНАЛИЗ И ПЕРСПЕКТИВА
Широносов В.Г. , Минаков В.В., Широносов О.В., Широносова Г.И., Иванов В.Б.
ЗАО Научно-исследовательский центр ИКАР
, svg@uni.udm.rusvg@uni.udm.ru
Учебно-научный центр Резонансные Технологии
 Удмуртского Государственного Университета.
Экология и промышленность России, март 2008, с. 4-7, 307 Кб
В настоящее время используются многочисленные нормы, правила и подходы к определению качества питьевой воды. Основой качества питьевой воды считается ее чистота и минеральный состав. Но, как оказалось, даже химически чистая вода является жидкостью с крайне сложной структурой и свойствами. А при разработке нормативов питьевой воды не учли главного и выплеснули ребенка
 - биологическую полезность воды. Поэтому вода в наших домах до сих пор остается не питьевой.
В последние десятилетия интерес учёных всего мира к известной, но, в то же время, удивительной субстанции, под названием вода
 постоянно возрастает. Результаты многочисленных исследования доказали, что существующие стандарты оценки качества и исследования свойств воды являются несовершенными и не учитывают множество параметров, которые характеризуют ее биологическую полезность и активность. На физиологические свойства воды влияют не только её химический состав и степень очистки, но и целый ряд других комплексных физических параметров, которые характеризуют воду как сложную структурированную систему, находящуюся в неравновесном термодинамическом состоянии с собственным характерным излучением и собственной микрокластерной структурой (рис.1) [1].

Рис. 1. Микрокластеры (0,01-0,1 мм) в водных растворах:
1 - дистиллированная вода, 2 - природная минеральная вода, 3 - 70% раствор спирта.
Активация воды (её перевод в неравновесное термодинамическое состояние с резонансной микрокластерной структурой) может быть осуществлена различными физическими, химическими или биологическими способами (рис.2). (Растворы 1 - 3 получены на установке Изумруд-СИ
 (мод. 03), 1 - 2 в режиме протоков анолит/католит 1:1, 4 - 5 получены на установке Изумруд-СИ
 (мод. 04). Растворы активированы: 4 - контактно и 5 - бесконтактно электролизом, 6 - бесконтактно посредством УЗИ, 7 - ультрафиолетовым излучением, 8 - газообразными фракциями от взаимодействия Al c раствором HCl). Такое состояние характеризуется повышенной физико-химической и биологической активностью.

Рис. 2. Резонансные микрокластеры (5 - 25 мм) в контактно и бесконтактно активированных водных растворах:
1 - анолит кислый; 2 - католит щелочной; 3 - анолит нейтральный катодно обработанный (АНК); 4 - 0,3 % водный раствор Na2CO3; 5 - дистиллированная вода; 6 - водка Сарапульская
; 7 , 8 - дистиллированная вода.
Одним из важнейших параметров питьевой воды является ее заряд
 - окислительно-восстановительный потенциал (ОВП). ОВП питьевой воды, измеренный относительно хлорсеребряного электрода, должен быть отрицательным, а рН нейтральным, т.к. клетки человека имеют ОВП ~ (70 мВ). Болезни возникают, когда отрицательный потенциал клеток (ОВП) отличается от нормы. Как показали исследования (Заявки на изобретение RU 2007127132, RU 2007127133; Пат. RU 2299859, RU 2316374) для сред, переведенных в неравновесное состояние, ОВП является интегральным показателем, отражающим структуру и биологическую активность питьевой воды, и может быть различным, даже при одном и том же значении рН [2, 3]. Аномальность
 значений ОВП и рН отнюдь не противоречит уравнению Нернста, а говорит об ограниченности условий его вывода и применения, а также об особенностях измерения параметров неравновесных активированных сред (рис.3) (измерение ЭДС проводилось по способу - заявка на изобретение RU 2007127132).

Рис. 3. Динамика ОВП (1-3) и ЭДС (4-6) образцов дистиллированной воды (1, 2, 4, 6) и инфузионного раствора (3, 6):
1, 4 - контрольные образцы; 2, 3, 4, 6 - активированные бесконтактно при электролизе без диафрагмы в интервале t=0-6.7 ч.
Аномальность значений рН и ОВП контактно и бесконтактно активированной воды достаточно просто объясняются возникновением вблизи анода и катода устойчивых высокоэнергетических резонансных микрокластеров (РМ) из осциллирующих диполей (молекул воды, ОН- …) [2-4]. В статике такие системы из диполей неустойчивы (эффект коллапса), но в динамике, при резонансе, проявляются эффекты динамической стабилизации [3]. Переменное электромагнитное поле от двух диполей, осциллирующих синхронно в противофазе, имеет узкий спектр частот (резонансный эффект) и быстро убывает с расстоянием. Необычность свойств активированных водных растворов (время релаксации, эффекты бесконтактной активации, длительность существования кластерной структуры (см. рис. 1 и 2), дискретность по минерализации и гомеопатия) обусловлены высокой величиной добротности микрокластерных образований (молекулярных камертонов
) Q ~ 1013-23.
Обычная питьевая (консервированная
) вода с ОВП>0, проникая в ткани человеческого организма, отнимает электроны от клеток и тканей, состоящие из воды на 80 - 90%. В результате этого биологические структуры организма (клеточные мембраны, органоиды клеток, нуклеиновые кислоты и другие) подвергаются окислительному разрушению. Так организм изнашивается, стареет, жизненно важные органы теряют свою функцию, снижается иммунитет.
Горная талая вода, отрицательно заряженная за счет трибоэлектричества и структурных фазовых переходов, имеет микрокластерную структуру. Питьевая вода с отрицательным ОВП легко усваивается организмом, сообщает свой заряд крови и разносится по всему организму, восполняя клеткам потерянные при болезни отрицательные заряды. К примеру, было установлено, что поение мышей, облученных смертельной дозой рентгеновского излучения, водой с ОВП= ? 450 мВ уменьшило среди них смертность с 96% до 10% по сравнению с контрольной группой, которой давали обычную (неактивированную) водопроводную воду с положительным ОВП.
Как правило, отрицательное значение ОВП активированной воды сохраняется не более суток, поэтому такую воду желательно готовить самим, либо жить около горных родников с живой
 водой.
В 1990 г. Киселев Б.И. разработал способ получения активированных водных растворов (АВР) на основе бесконтактного воздействия на воду полем - магнитным, лазерным и звуковым (Пат. 1827274 СССР). Им впервые было доказано, что искусственно, физическим методом, можно заставить неживой объект (воду) на ограниченное время стать биологически активной и полезной. Клинические исследования показали, что АВР являются сильнейшим иммуностимулирующим и лечебно-профилактическим средством без побочных эффектов. По сравнению с пероральным введением (~ 60 дней) наиболее быстрым и эффективным является инфузионное введение АВР (~ 10 дней).
В 2000 г. были изобретены таблетки жизни
 - микрогидрин (наноуглерод). Одна таблетка на стакан воды, молока, кока-колы, меняет ее ОВП от +300 мВ до - 300 мВ, что значительно больше, чем у свежеприготовленного морковного сока (70) мВ. Микрогидрин относят к сильнейшему антиоксиданту, но, к сожалению, стоимость 1 л такой воды достаточна велика ~ 100 руб.
В дальнейшем, В. М. Дворниковым (Пат. RU 2234945) был разработан напиток Ваше здоровье
, длительно сохраняющий свой отрицательный ОВП ~ (6 - 12) месяцев. Напиток, как показали исследования, обладает выраженными иммуностимулирующими, лечебно-профилактическими свойствами, но его стоимость доступна не многим (~140 руб./л).
Важным параметром питьевой воды является также её минеральный состав. Недостаток в воде основных ионов Ca++, Mg++, J, Se… приводит к целому ряду заболеваний. Лишь только в некоторых источниках содержание микроэлементов, ионов находится в приделах норм, рекомендованных ВОЗ (например, источники воды Сарово).
Низкий уровень поступления в организм ионов кальция и магния является причиной гипертонической болезни, ишемической болезни сердца, остеохондроза (даже у детей 1,5-летнего возраста), остеопороза (ломкость костей), нарушения осанки, снижения интеллекта и памяти, усиленного камнеобразование желчевыводящих путей и мочевыделительной системы, разрушения зубной эмали, выпадения волос и т.д. Ионы кальция и магния крайне необходимы для нормального развития и функционирования организма человека. Особенно остро в них нуждаются дети, беременные и кормящие женщины, пожилые люди.
Результаты проведенных исследований показали, что в мире существует всего несколько природных уникальных источников c водой определенного состава и свойств, позволяющей жить полноценной здоровой жизнью. Как правило, такие источники расположены в горах. Что же делать остальным, которые в основном пьют воду консервированную
 (водопроводную или бутилированную)?
Исторически, сложились два направления в приготовлении питьевой воды.
Первое направление, экономное и массовое, основано на очистке и обеззараживании воды из ближайших источников до соответствующих для каждой страны санитарно-эпидемиологических правил и норм. Такой способ очистки сохраняет для потребителей необходимые минеральные вещества и обеспечивает себестоимость питьевой воды ~ (0,001 - 0,1) руб./л.
Второе направление (до недавнего времени считавшееся доступным для избранных) - это приготовление питьевой воды высшего качества. Основой этого направления является получение практически химически чистой воды посредством обратного осмоса, электродиализа с дальнейшей ее минерализацией (добавлением минеральных композий, веществ и газов). В последнее время наблюдается резкое удешевление и массовое внедрение технологии обратного осмоса, что позволяет удешивить приготовление воды и сделать ее доступной для широких слоев населения.
Установки обратного осмоса рекламируются как наиболее прогрессивные в приготовлении питьевой воды высшего
 качества. Однако доказано, что вода после обработки в установках обратного осмоса является:
- дистиллированной (деминерализованной);
- деионизированной (окисленной), т.к. ее окислительно-восстановительный потенциал (ОВП), измеренный относительно хлор-серебреного электрода, является положительным и находится в интервале +(200-400) мВ;
- её структура несет на себе информационный отпечаток канализационных труб, зараженных слизью и грязью , что чревато последствиями для людей с ослабленным иммунитетом.
Такая вода фактически непригодна для питья.
Использование новых уникальных российских технологий, запатентованных устройств и способов, позволило создать установки принципиально нового поколения для приготовления питьевой воды высокого [5] (на основе активаторов ПЭМ-3, рис. 4) и высшего (на основе клетки Фарадея
) качества с резонансной микрокластерной структурой и контроля ее параметров в реальном масштабе времени (рис. 5).

Рис. 4. Установка Изумруд-СИ
 (мод. 01) для получения питьевой активированной воды высокого качества с заданным минеральным составом и антиоксидантными свойствами: а - бытовая, б - офисная, в - коллективного пользования.
Три основных российских компонента определили суть нового подхода: активация химически чистой воды, её минерализация и оперативный контроль свойств. Предложенное изобретение (клетка Фарадея
 - Пат. RU 2299859) позволило повысить эффективность активации жидкостей, электробезопасность, при минимизации энергозатрат. Минерализация выполнена на основе уникальной минеральной российской композиции Северянка++
, содержащей ионы Ca++, Mg++, J, Se…. Установка оснащена встроенным контроллером и проточными датчиками с двухуровневой системой индикации-слежения за работой систем обратного осмоса (очистка), активации (ионизация воды), минерализации (оптимизация минерального состава). Контролер системы вместе со сдвоенными светоиндикаторами (зеленый-красный) обеспечивает оперативный опрос показаний датчиков и своевременное предупреждение о неисправностях в работе установки. Три режима светоиндикаторов: зеленый - мигающий (зеленый-красный) - красный, вовремя предупредят потребителя о необходимости замены (регенерации) фильтров, минеральных добавок.

Рис. 5. Внешний вид установки Изумруд-СИ
 (мод.01 os) для получения питьевой активированной воды высшей категории качества с заданным минеральным составом и антиоксидантными свойствами.
Себестоимость питьевой воды и водных растворов, в зависимости от производительности установок, составляет ~ (0,1-0,2) руб./л (мод. 01), 0,2-2 руб./л (мод.01 os).
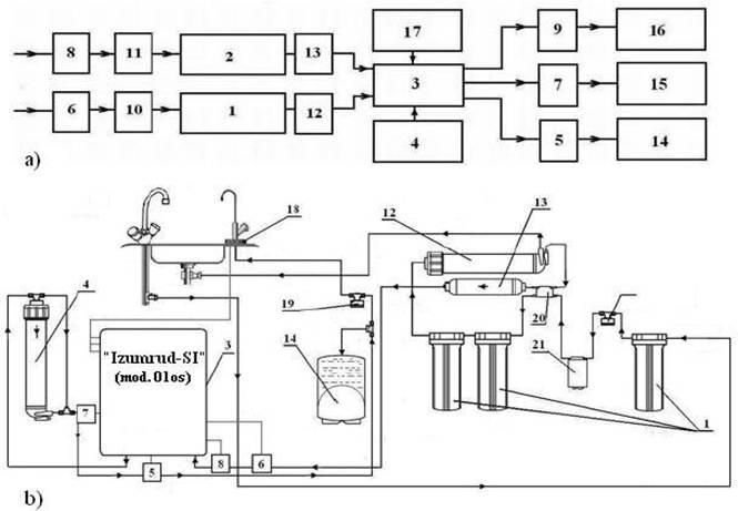
Установки могут быть использованы в различных областях науки и техники, где требуется интенсификация процессов, за счет приготовления высококачественных активированных водных растворов с заданным минеральным составом и свойствами. В частности, устройство может быть использовано при получении нового класса конденсированных сред (твердых веществ (Пат. RU 2316374) и активированных жидкостей, напитков (RU 2299859, RU 2194017)). Схема устройства Изумруд-СИ
 (мод. 01 os) (рис. 6, 7, заявка на изобретени RU 2007142957) включает узлы очистки 1, 2, электроактивации 3, добавления минеральных элементов и веществ 4, а также датчики 5, 6 и 9 с системами индикации для контроля свойств жидкостей (степени активации, рН, ОВП, температуры Т, диэлектрической проницаемости e, проводимости r и т.п.) и датчики 7 и 8 с системой индикации для контроля состава жидкостей (минеральных элементов, веществ). Датчики 5, 7, 9 установлены на выходе устройства, а датчики 6 и 8 - на входе устройства перед узлами очистки. Устройство может быть дополнительно снабжено узлами 10 и 11 обеззараживания жидкости (рис. 6), фильтром 12 тонкой очистки, дегазатором 13, накопителем 14 для хранения активированных жидкостей, нагревателем 15 и охладителем 16 жидкостей, а также одним или более ультразвуковым активатором 17. В качестве датчиков 5-9 с системой индикации для контроля свойств и состава жидкостей до и после активации могут быть использованы типовые датчики и системы индикации (минерализации, ионного состава, веществ, параметров активации, ОВП, рН, Т, e, r). В качестве фильтров тонкой очистки 12 и дегазаторов 13 могут быть использованы типовые устройства на основе мембран ? осмотических, трековых, селективных, половолоконных; вакуумных и ультразвуковых деаэраторов; и их комбинаций. Накопитель 14 может быть оснащен системой, поддерживающей постоянное давление и постоянную температуру.

Рис. 6. Блок схема (a) и принципиальная схема (b) установки Изумруд-СИ
 (мод. 01os).
Предлагаемая технология направлена на повышение эффективности обработки и качества получаемых жидкостей, контроля их параметров, предотвращение зарастания электродов катодными отложениями, засорения диафрагм, расширение эксплуатационных и функциональных возможностей, повышение удобства эксплуатации и обслуживания устройства.
Согласно новому ГОСТу и учитывая техническое состояние водоочистных сооружений в России, использование хлорирования и т.д. - вода из крана была и еще долго будет технической, если не использовать предложенный выход. В настоящее время перед нами два выхода:
1 - бутилировать воду в пластиковые бутылки,
2 - доводить воду до потребителя техническую, а далее готовить из нее, используя либо бытовые водоочистители, либо водоочистители коллективного пользования с разводкой до каждого адресата, питьевую высшего качества.
Общий ресурс работы электроактиваторов установок Изумруд
 составляет 100…2.000 тонн воды в зависимости от качества питьевой
 воды из крана. Существенное преимущество перед бутилированием - вода после установок ионизированная и по своим параметрам ОВП, pH приближена к горной талой воде и к параметрам жидкой среды организма. Авторы проекта надеются, что развитие данного направления и понимание необходимости разделения воды на технологическую и питьевую позволит решить многочисленные проблемы в области обеспечения населения питьевой водой высшего качества и увеличения продолжительности жизни.
Литература.
1. Смирнов А.Н., Сыроешкин А.В., Лапшин В.Б., Балышев А.В., Лебедев И.М. Супранадмолекулярные комплексы воды. Рос. хим. журн. Т.48., 2004. с. 125-135.
2. Широносов В.Г., Широносов Е.В. Опыты по бесконтактной активации воды. Сб. тез. докл. 2-го Международного симпозиума. Электрохимическая активация в медицине, с/х, промышленности. М.; ВНИИИМТ НПО ЭКРАН
. 1999. ч. 1. с. 66 www.ikar.udm.ru/sb15-12.htm
3. Широносов В.Г. Резонанс в физике, химии и биологии. Ижевск. Издательский дом Удмуртский университет
, 2001. с. 92 www.ikar.udm.ru/sb22.htm
4. Широносов В. Г. Физические основы резонансной активации воды. Сб. тез. докл. 1-го Международного симпозиума по электроактивации, г. Москва, 4-5 ноября 1997, с. 220-221 www.ikar.udm.ru/sb1-2.htm
5. Широносов В.Г., Широносова Г.И., Минаков В.В., Иванов В.Б. Установки и системы экологической индивидуальной и коллективной безопасности для дома, офиса и больницы. Сб. тезисов XIII Международного симпозиума
Международный год воды 2003
, Австрия, 2003.с. 253 - 255 www.ikar.udm.ru/sb28-1-5.htm
Очень понравилась статья. И почему мы пьем до сих пор техническую воду - а на дворе 2015 год! Ну сделайте хоть что нибудь?
Много пространственных статей призывающих пить воду чистую, есть даже ЗАКОН, но почему за 20 лет после распада СССР ни один чиновник не понес наказания за не выполнение своих прямых обязанностей - выполнять закон по обеспечению населения чистой питьевой водой. И где реальные предложения сертифицированных заводских установок для обеспечения малых и средних населенных пунктов питьевой водой. Вода это основа жизни на земле, вода это здоровье не только сегодня но и будующих поколений россиян